Steam Heating and Ventilation/Chapter II
Chapter II.—Steam Heating; Systems of Piping and Steam Supply.
Systems of piping.—The three systems of steam heating as described in Chapter I.—the direct, indirect and direct-indirect radiation are governed by much the same rules in the matter of piping arrangement and steam supply, the two latter requiring only special rules for proportioning the amount of heating surface and for the arrangement of air supply. As regards piping, there are the one-pipe and two-pipe systems, with several varieties and combinations of each; and as regards the steam supply, there are high and low-pressure systems, exhaust systems, gravity systems, vacuum systems—terms more or less indefinite and somewhat mixed in their application.
The essential requisites of a steam-heating system comprise: First, a source of steam supply, which may be either an independent boiler or a heater or tank of some description supplied with exhaust steam from an engine. Second, a system of piping to conduct the steam from the source of supply to the radiators. Third, a series of radiators or radiating surfaces consisting of enclosed spaces in which the steam is condensed by the cooler air of the room on the outside of the surface. Fourth, a system of return pipes through which the water condensed in the radiators is removed; and fifth, a receptacle into which this water is drained.
The second and fourth of these requisites may be either wholly or in part embodied in one, as may also the first and fifth. It might be more briefly stated, therefore, that the prime requisites are only the source of steam supply, the radiating surface and a system of piping connecting them. But even though the supply and the return pipes be embodied in the same system, it is just as necessary that they be so arranged as to dispose of the water of condensation as it is for them to supply steam to the radiator, which fact should never be lost sight of.
One-pipe system.—The simplest possible heating system, therefore, is one which would be known as a one-pipe gravity system, such as is indicated in Figure 1. The steam is generated in the boiler, flows through the pipes to the radiators, the water condensation as it is formed in the radiators draining out along the bottom of the pipes and back to the boiler by gravity, to be re-evaporated into steam. Such a system as this could be applied only to a very small plant, and one in which the pipes could be made comparatively of large size and given a very decided fall toward the boiler from all directions.

Figure 1.—The One-pipe System.

Figure 2.—The Two-pipe System.
Two-pipe system.—The more usual system of piping, and that first employed, is known as the "two-pipe system," and is represented in Figure 2. In this, each radiator has one pipe for supplying steam and another to remove the water of condensation. The only object in the two-pipe connection is to provide a freer and more positive flow of steam and condensed water, but this is a very important consideration. In a one-pipe system, such as indicated by Figure 1, the water of condensation flows from the radiators back to the boilers against the current of steam, falling through the steam in the vertical pipes and flowing along the bottom of the horizontal pipes. Such a simple system as this, shown in Figure 1, might be employed, and to a considerable extent, if the pipes are of ample size, and also if there are no valves on the radiators, so that steam can be turned on the entire system at all times. In this case there would be a constant and practically uniform flow of water through the pipes, and, if these were properly laid out, the system might give perfect satisfaction. But it is impracticable to have all the radiators of a system turned on at one time, and the difficulty with such a system is made evident the minute steam is turned into a cold radiator. When the steam comes in contact with a perfectly cold radiator a large amount is condensed at once in heating the cold iron, and as soon as the pressure becomes adjusted this bulk of water flows out of the radiator connection at one time and drops down the vertical pipe. When it reaches the horizontal main in the basement it is picked up by the current of steam and carried to other parts of the system, filling up the pipes in places; and as it is relatively much colder than the steam, the latter, in trying to get by it, is suddenly condensed, disturbing the equilibrium of pressure, as we might say, and producing the disagreeable crackling and pounding noises which are always encountered in poorly constructed heating systems, and which are commonly known under the name of water-hammer. This noise, besides being very annoying to the occupants of the building, interferes with the circulation of steam and also produces undue strains in the piping.
The two-pipe system to a certain extent does away with these difficulties; that is, in using the two-pipe connection it is generally easier to avoid the water-hammer and other annoyances incident to imperfect circulation; but unless the pipes are properly proportioned and properly drained the same difficulties will be encountered. The simple one-pipe system, indicated in Figure 1, is therefore, as before stated, rarely, if ever, used, but there are a number of modifications of it which are used with decided success, and in some of the largest installations.
One-pipe system with separate return main.—The simplest one-pipe system usually employed is represented in Figure 3. In this the horizontal steam main in the basement is pitched so as to drain away from the boiler, and at its extreme end a return pipe is connected and led back to the boiler, entering it below the water-line. In this way the flow of steam and water of condensation is in the same direction in the mains, and upon the sudden condensation of considerable steam, as will occur when turning steam into a cold radiator, the water falls down the risers against the current of steam; but in the main it is propelled along in the same direction as the steam current. If the mains are extensive they can, moreover, be drained at several different points. This system is extensively used for residences and buildings of only a few stories in height, and it has also been used in larger installations. The Chicago Athletic Club, a building ten stories in height, is heated by exhaust steam with this system of piping with a pressure of not over 2 pounds in the coldest weather, and with little, if any difficulty with water-hammer. In such a plant the risers as well as the mains must be of ample size, and the latter must have sufficient pitch and be thoroughly drained. The consideration of these questions as affecting the size of the pipes will be taken up in a subsequent chapter.

Figure 3.—A Common Type of One-pipe System.
Mills' system.—The only system of single-pipe connection which has been very extensively used in high buildings, such as the modern office building, is that known as the one-pipe overhead, or Mills' system, and is indicated diagrammatically in Figure 4. In this system the steam is conducted through a large main supply pipe to the attic of the building, or to the ceiling of the top floor and from this the mains extend around the building to supply the risers. The risers are connected to the return mains in the basement. It will be seen that in this system the current of steam and water of condensation is everywhere in the same direction except in the connections to the radiators, and the risers should be sufficient in number so that these connections may be comparatively short. This arrangement has the very decided advantage over the ordinary upward-supply one-pipe system that the water of condensation that falls down the risers from the radiators does not, when it reaches the horizontal pipe at the bottom, encounter the main current of steam, as the horizontal pipe is only a drain pipe, in which there is practically no steam current, and which is designed solely to dispose of this water.

Figure 4.—The Mills System.
Two-pipe, overhead system.—The principle of the two-pipe system is much the same in all cases, but special adaptations of it are made to meet special conditions. There is, for example, a two-pipe overhead system in which steam mains are in the attic as well as in the one-pipe overhead, but there is a separate set of return risers which connect with the return mains in the basement. But each supply riser should also be drained into the basement returns. The arrangement has been but very little used.
Drainage of pipes.—It must be remembered that in any system there is always a certain amount of water in the supply mains and risers due to the radiation from the pipes themselves. If the pipes are thoroughly covered with a good non-conductor of heat there is but very little water from this cause; but little as it is, the mains must be so run that it will flow to certain points, where it must be drained into the return or into proper receptacles. If the steam pipes are arranged so that water can accumulate at any point, trouble is sure to follow. It is a fundamental principle in steam heating that pipes shall be so graded that water of condensation will tend, by the action of gravity, to flow with the current of steam to certain points, where it can be properly drained off.
The various systems of piping are sometimes more or less combined in the same installation, and when radiators are of very large size they should, if possible, be given both a supply and return connection, as the principal advantage of the double connection lies in the internal circulation which tends toward the more rapid removal of air and water. More will be said on the subject of radiator connections in a subsequent chapter on radiators.
Gravity systems.—In the preceding discussion and the accompanying diagrams we have assumed that the water of condensation returns through the return pipes directly to the boiler, there to be re-evaporated into steam by the fire on the grate. This is what is known as the "gravity system" of steam supply, and is self-regulating as to water consumption, except for such small amounts of steam and water as may be lost by leaks. It is but one of the many methods of steam supply, though the one now most employed where the plant is used only for heating and there is no steam power.
In the gravity system the water stands in the return pipes and risers at practically the same level as that in the boiler, though in the remote parts of the system it rises above the boiler level by a height equivalent to the pressure required to effect the circulation through the system. For this reason gravity systems should be designed for free circulation, with pipes of ample size, the difference of pressure required between the steam mains and the most extreme point of the returns never exceeding a pound or two per square inch. Gravity systems are therefore generally run at very low pressures, though frequently in very cold weather as much as 15 pounds is carried for the sake of the higher temperature of steam. The operation of this system is the same at any pressure. The gravity system is a comparatively recent development, the earliest steam-heating systems being generally auxiliary to a steam-power plant. In these the steam was taken direct from the boiler supplying the engine, and the return water was run through a steam trap into an open tank, from which the water supply was taken for the boilers. This method is still employed in many old plants.
Exhaust steam heating.—The greater economy in high-pressure steam for engines, however, gradually increased the boiler pressure used for steam power, and with this increase in pressure it became difficult to heat a building directly from the same boiler that supplied steam to the engines, as steam heating at high pressure was found unsatisfactory for many reasons, principally on account of the very high temperature of the radiators and the liability to leaks and the increased danger from water-hammer. And furthermore, the same desire for greater economy which had increased engine pressures drew the attention of steam users to the value of the latent heat in exhaust steam for heating purposes.
A brief study of the steam engine shows us that not much over 12 per cent. of the heat energy supplied to an engine is transformed into mechanical work, and by far the major part of the wasted heat escapes in the latent heat of the exhaust steam. This heat, though it has been thus far impossible to transform it into mechanical energy, is readily available for heating purposes; but a generation ago, when it was first proposed to use exhaust steam for heating, the problem involved the then serious question of back pressure on the engines. Heating systems at that time were built to accommodate the high pressure then in use and with what would now be called very small pipes, and admitting exhaust steam into such a system required a considerable pressure on the exhaust side of the engine to force steam through the piping and radiators and the water of condensation out through the returns.
The back pressure necessary frequently amounted to 10 or 15 pounds per square inch, and certainly made a decided reduction in the economy of the engine. It at once became a question whether the saving by using exhaust steam exceeded the loss on account of the back pressure on the engine. If the back pressure was very high in comparison to the mean pressure in the engine cylinder there might be difficulties in the practical operation of the engine; but as far as the theoretical consideration of the coal pile goes, it is more economical to use exhaust steam even at a high back pressure.
As heating systems are now designed, one which requires a pressure of 5 pounds to ensure a good circulation is defective in design, and 2 pounds is more than ought to be required in most cases. A back pressure of this amount on an engine running at 50 pounds mean effective pressure would increase the coal consumption but a fraction of 1 per cent., while taking the heating power that is available in the exhaust steam directly from the boiler would increase the coal consumption over 60 per cent.
Another consideration enters, however, into the question of circulation in a steam-heating apparatus. Besides merely forcing the steam and water through the radiators and piping, it is necessary to force out the air which accumulates, and to do this the system must carry a pressure somewhat above that of the atmosphere, unless a vacuum system, which will be described later, be used.
Theoretically it would be possible to operate a simple gravity system below the atmospheric pressure if the whole system was perfectly air tight and the air was all boiled out of the water and forced out of the system in the first place. In such a case if the fires were put out and the system allowed to become cold, the condensation of steam would leave a perfect vacuum, and on starting up the fire, steam could be carried at any pressure below or above the atmospheric, according to the intensity of the fire.
But if it be attempted to run much below atmospheric pressure the slightest leak anywhere in the system will rapidly break the vacuum and allow air to accumulate. It is, however, impossible to make a system theoretically air tight, and steam invariably contains some air from the feed water, as water will absorb several times its own volume. Air in the radiators and piping is, therefore, an evil that cannot be avoided, and it rapidly accumulates in the radiators or ends of pipes where the flow of steam is slowest. Consequently an air valve is almost a necessity on every radiator, and those which are now almost universally used are automatic; that is, they close as soon as the hot steam comes in contact with them, and open if air accumulates and they become cold. To some extent these automatic air valves enhance the air problem, inasmuch as when the radiator is cold it entirely fills with air at atmospheric pressure. In any case the result of the presence of air is that the pressure of steam in the system must be sufficient to force the air out, though for this purpose a fraction of a pound above the atmospheric should suffice; and frequently better results are obtained with such a slight excess than with a greater pressure. A subsequent chapter on radiators will discuss the action of air and position of an air valve.

Fig. 5AFig. 5B
Forms of Back-Pressure Valve.
Arrangement of exhaust heating systems.—This brings us to a discussion of the methods by which low-pressure exhaust steam is employed for heating. The simplest method, and the one usually employed in exhaust-steam heating, consists in dividing the main exhaust pipe, which receives the exhaust steam from all engines and pumps about the steam plant, into two branches, one leading to the atmosphere, the other being connected to the heating system. On the pipe to the atmosphere is placed a back-pressure valve, the object of which is to automatically maintain a uniform pressure upon the exhaust and upon the heating system, so that the steam may flow into the heating system as fast as it condenses in the radiators. Two forms of back-pressure valves are shown in Figure 5, A and B, the essential feature consisting of a disk that is weighted so that when the pressure on the inlet side exceeds a certain amount the disk rises and allows sufficient steam to escape to the atmosphere. The water formed by the condensation of steam in the heating system is carried back through the main return pipe to some kind of receiver, and is pumped into the boilers. It is generally arranged to pass through some kind of an exhaust-steam feed-water heater on its way to the boiler. The pump is also usually operated automatically, as will be discussed later.
The feed-water heater is an essential in all steam plants, and its purpose is to utilize as much as possible of the heat in the exhaust steam in heating the water fed to the boiler. As, however, not more than 18½ per cent. of the exhaust steam can in any case be required to heat the coldest feed water to the full temperature of the exhaust steam, 212 degrees Fahr., there is always a considerable quantity left, which can be utilized in heating the building; and furthermore, as the hot return water is always in one way or another fed back to the boiler, the more steam that is required for the building the more return water there is and the less steam is needed to heat cold feed water. If the heat in the exhaust steam is not thus used in heating the feed water or heating the building, or both, it would be wasted, and its equivalent in coal would have to be used under the boiler to replace it.
There are two distinct classes of exhaust-steam feed-water heaters; the closed or pressure heaters, and the open heaters. In the former the feed water is pumped through the heater against the boiler pressure; the exhaust steam passing into an inlet chamber, and generally through a series of tubes into the outlet chamber, the tubes being set in wrought-iron plates, which divide the inlet and outlet chambers from the water space around the outside of the tubes. In a water-tube heater the position of the steam and water is reversed. In the open heater the water and steam are practically together in the same chamber, the water flowing in from some source against only the pressure of the exhaust steam. The suction of the feed pump is connected to the heater and the delivery direct to the boilers. With the closed heater cold water is pumped through the heater to the boiler, while with the open heater hot water from the heater is pumped direct to the boiler.
The scheme of steam supply described is represented in Figure 6, and is, with various modifications of detail, almost universally employed in heating systems in which exhaust steam is used. It will be noticed that in the figure the pipe to the heating system is provided with a live-steam connection. This is necessary in a great many plants where, in extremely cold weather, the exhaust steam is not sufficient to heat the building. In modern practice such a connection is always provided with a reducing-pressure valve. These valves, one of which is represented by Figure 5 C, are of such construction that they can be set for any desired difference between the high and low-pressure sides. The reducing valve must always be set for a pressure somewhat lower than that at which the back-pressure valve opens, as otherwise some live steam from the reducing valve might pass through the back-pressure valve to the atmosphere and thus be wasted.

Fig. 5C

Figure 6—Exhaust Steam-Heating Supply Connections.
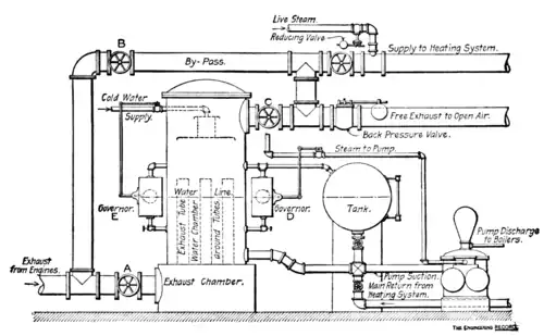
Figure 7 shows an arrangement with a pressure heater which is much employed in steam-heating systems. The exhaust steam enters the bottom of the heater and goes out at the top. The connection is also provided with a by-pass so arranged that in case it is necessary to shut out the heater for repairs or cleaning, the valve B in the by-pass may be opened and the valves A and C closed, so that the steam will pass around the heater. In ordinary use the valve B in the by-pass is closed and A and C opened. The arrangement of the supply to the heating system, which is connected to the outlet of the heater, and the back-pressure valve on the free exhaust, is the same as indicated in Figure 6. The main return pipe is run into a cylindrical receiving tank, from which the water is pumped through the heater. Attached, to the receiving tank is an automatic pump governor, which, by means of a float operating on the steam supply to the pump, regulates the level of water in the receiving tank. As soon as the water in the tank rises above the proper level the pump is started by the float, and when it falls below this level the pump is stopped.
Figure 8 represents an arrangement with an open heater. The steam connection is precisely similar in principle, but a different arrangement of details is indicated, the valves being lettered to correspond with those in Figure 7. The returns are run into a receiving tank similar to the other arrangement, but this tank is connected directly to the heater, and practically forms a part of it. The automatic float which controls the operation of the pump is generally, in such cases, connected directly on to the heater, as indicated in the governor marked D.

Figure 7—Arrangement with Pressure Heater.
In Figure 8, on the left of the heater, is indicated another float governor, E, which is frequently attached to heaters of this character. This operates on the cold-water supply. In this connection it will be noted that frequently in moderate weather only a portion of the exhaust steam is needed to heat the building, the remainder escaping through the back-pressure valve. In such cases it is necessary to make up the loss of water by taking a certain amount from the city mains or other source of supply. With the open type of heater this is generally run directly into the heater and sprayed through the current of exhaust steam. It is for the control of this cold-water supply that the governor, E, is provided. In this case the governor on the cold-water supply should be set for a level of water a few inches below the level which operates the feed pump. Otherwise the cold water might be let into the heater while the pump was running and when it was not needed. The open heater should in all cases be provided with an overflow connected to a low-pressure trap. This outlet should be a few inches above the water-line, but should be low enough to prevent the possibility of a sudden inflow of return water flooding the exhaust pipes.

Figure 8—Arrangement with Open Heater.
With the arrangement shown in Figure 7 the cold water may be supplied by a pipe running direct to the receiving tank, and it may be regulated by hand, according to the level of the water, shown by the gauge glass, or by a float governor similar to the one indicated on the open heater in Figure 8.
In large plants also there are frequently two or more feed pumps, one of which has a suction connected to the cold-water supply, or the boilers are provided with injectors. Further details of piping will be discussed in a subsequent chapter.
It will be seen that, in connection with the open heater, the receiving tank is merely a part of the heater, forming an additional reservoir for the return water. It is possible to do away with the tank entirely, connecting the returns direct into the water chamber of the heater, but as the water space of the heater is generally comparatively limited, the water level in such cases is subject to more or less extreme fluctuations, due to the fact that the return water does not always come back with a uniform flow. This is especially the case with large office buildings, when the building is being heated in the morning and a number of cold radiators are apt to be turned on at nearly the same time. In the same way it is possible also to do away with the receiving tank represented in Figure 7, but this is subject to the same objection as in the other case, only to a more extreme degree, as the small governor provides scarcely any reservoir volume for the return water and the pump is subject to sudden changes in speed. In the arrangement shown in Figure 7 the main return pipe is generally connected at the point, F, and not directly to the tank.
The writer has installed a number of large plants with open heaters and no receiving tanks whatever which have given perfect satisfaction; and recently installed a plant having over 16,000 square feet of radiating surface with practically the same arrangement as indicated in Figure 7, but without any receiving tank. This system requires rather careful attention, especially in the early morning, but it was impracticable on account of local conditions to put in a receiving tank, and the system has given thorough satisfaction.
It should be noted here that the system represented in Figure 8 is practically a gravity system, the heater and tank taking the place of the boiler represented in Figure 1 to 4, and acting both as steam-producing chamber and reservoir for return water, both being at this point under precisely the same pressure. The water level in the return pipes and return risers will stand at a higher level than in the heater or boiler in the case of Figures 1 to 4, by a distance representing the difference in pressure required to force the steam through the system, just as in the ordinary gravity system. As a matter of fact, also, it is found that in the system shown in Figure 7 the pump operates much more smoothly and uniformly if the system is made a gravity system by connecting a small equalizing steam pipe between the main steam supply of the heating system and the top of the receiving tank and governor. If the plant referred to operates without a tank this equalizing pipe is found to be practically a necessity. In any case an equalizing pipe above the water line between the heater and its tank, or the heater and the governor, is necessary to maintain the same pressure upon the water in the tank as exists elsewhere in the return-water reservoirs.
The water-line of the heating system sometimes becomes an important consideration, especially when it is desired to place radiators in the basement of a building. If these are set so low that the return water is liable to rise above the connections, the radiators will fill with water when turned on, which will prevent the steam from circulating into the radiator and will be sure to give trouble from water-hammer. Besides this, with anything except the overhead-supply systems, the water from the returns will back through the radiator and run down the supply riser, and it is therefore generally necessary to set radiators several feet above the water-line, according to the maximum pressure which is necessary to create circulation of steam through the system in coldest weather. If the system is designed for very low pressure, 1 or 2 pounds, the radiator may be placed within 4 feet of the water-line, but should never be lower than this, especially in parts of the building far removed from the heater. For this reason basements are usually heated by steam coils suspended from the ceiling or placed on the walls, near the ceiling, although radiators are sometimes put on brackets attached to the walls; frequently, in order to lower the water-line, the pump, governor, and heater also, when the open heater is used, are placed in a pit. There are, however, special arrangements of radiator connections which may be used with safety, even though they are set below the water line. These are discussed in the chapter on radiators.
There are many combined automatic pumps and receivers designed for taking care of the return water which are very satisfactory, but all work on the same principle of a tank with a float governor to operate the pump. There are also automatic traps designed to return the water of condensation from the exhaust-steam heating systems, without using a pump, direct to a high-pressure boiler by means of an ingenious combination of float valves, traps, reservoirs and check valves, and some of these work with considerable satisfaction if carefully watched and kept in good repair.
In many mills and factories which use condensing engines, and in which, consequently, exhaust steam is not readily available for heating, steam for this purpose is taken direct from the boilers through a reducing pressure valve and used in the heating system at a pressure of 5 to 20 pounds per square inch. In such systems the water is generally returned to the boilers by an automatic pump and receiver, or by one of the special styles of traps referred to, which for operating at such pressures can be made much simpler than when used for the extremely low pressure of the ordinary exhaust systems.
Vacuum systems.—As a refinement of exhaust-steam heating there has been developed within the last decade what is known as vacuum systems of steam heating, the object of these being to exhaust the air from the system by artificial means so that circulation may be effected at atmospheric pressures with absolutely no back pressure on the exhaust pipes from the engines. There are two distinct forms, one known as the Paul system, the other as the Webster. The former system provides each radiator with an automatic air valve of special construction and connects a very small pipe, usually ¼ inch, to each of these valves, bringing them together in pipes of proper size in the basement of the building, and connecting to a special exhauster, which maintains a constant suction on the entire system of air piping. The steam and return pipes for this system are entirely independent of the air pipe and it may be installed on any of the systems previously mentioned.
The Webster system operates on an entirely different principle, in that it employs an automatic air-and-water valve at the return outlet of the radiator. This thermostatic valve, as it is called, is constructed on a principle much like the automatic air valve, but is of larger proportions. It is adjusted so that it closes automatically when it comes in contact with the steam temperature, and opens when water or air collects about it, and the temperature is reduced. The system is necessarily a two-pipe system, the returns being connected to these thermostatic valves, but no other air valves or air piping are used. The return pipes are connected in the basement to a vacuum pump which puts a strong suction on the returns, and by means of which both air and water are drawn through the thermostatic valves, the water being delivered by the vacuum pump to an open heater or receiving tank, while the air is separated by an automatic device. The return pipes of this system are very small, just sufficient to take care of the water, no steam being allowed to circulate in them. The steam mains, where necessary, are drained into the return pipes through thermostatic valves. The return mains being under suction, and having no direct connection with the steam pipes, can, a certain extent, be run independent of the usual necessity of draining by gravity, in some cases the water being lifted out of radiators placed below the return mains.
In the Union Depot at Columbus, Ohio, which is equipped with this system, the radiators in the basement are about 13 feet below the supply and return mains, which run parallel along the basement ceiling, and the return water is drawn up out of the radiators without any water-hammer or other inconvenience.
A modification of the Paul system was recently installed in a large office building in Chicago which has given decided satisfaction. Instead of the air valve on each radiator, a small tee with an aperture only 1/16 inch in diameter was screwed into the air hole of the radiator, and these connected together into a system of small air pipes running to an air pump or exhauster. This maintains a constant suction on the air holes. Although there is apparently a continual leakage of steam in this system,, it is not more than with the automatic air valves, as the latter are seldom maintained in perfect adjustment. The tees were made with a plug on the outside which could be removed for the purpose of cleaning the pin-hole by means of a wire.
Plants equipped with vacuum systems frequently operate slightly below the atmospheric pressure, and besides entirely doing away with back pressure on engines and removing the air from the system, there are many incidental advantages in the operation of plants of this character which will lead to a very extended adoption. The principal objection to vacuum systems lies in the fact that the exhausters or vacuum pumps take considerable live steam to operate them, and almost as much in moderate weather as on very cold days.
The recent development of vacuum pumps, however, has been of great value to steam-heating work. Pumps of this class are now made which will not run away when all the water is pumped out of the suction, the water end of the pump receiving only air and steam. They will run along slowly under such conditions, taking care of the water as it comes. If a pump of this description is connected to the lower point of the main return from a heating system, it can be made to maintain what is now called a dry return. This is in some cases valuable, as it obviates the necessity of considering the water-line, as before mentioned, in placing radiators in basements. Vacuum pumps used in this way are especially valuable in cases where return water is to be brought back from a heating system at some distance from the source of steam supply.