Fluid Mechanics Applications/A13: Anemometers and their Applications
An anemometer is a device used for measuring the flow rates of fluids whether the compressible or incompressible (liquid and gases both). This device has a very vast area of application now a days.The word anemometer is come from the greek word "anemo" termed as wind. The concept of anemometer first come into existence in 1450 by "Leon Battista Alberti" and first invented by "Robert Hooke" in 16th century.This device not only able to measure the speed of wind but also able to measure the pressure as well.
There are several types of anemometers used these days in many applications, some of them are:
1: Cup Anemometers
2: Vane anemometers
3: Hot - Wire Anemometers
4: Laser Doppler Anemometers
5: Sonic Anemometers
Here we have to consider the modern use and application of this device.For this we have to describe the working of some of them, which are important to our uses.
VANE ANEMOMETERS & AND THEIR APPLICATIONS
The other name of this anemometer is windmill anemometers. This type of anemometers contains propeller and tail mounted on the axis of the instrument which is perpendicular to the direction of the wind flow.This device is only able to measure the speed only in one direction for example in ventilating shafts and mines etc. and shows their accuracy at there places.These anemometers have great use in mines in which it is in gob holes to measure the speed of methane releases from the mines.
A vane anemometer with transmitter containing a potentiometer which helps in converting the angle of rotation into electrical signals.A ring potentiometer can also be used with a set of transmitter and receiver.A rotor with a point can be used with a transmitter of three taps and permanent magnet and receiver having three 120° coil windings.These potentiometer are 12-volt D.C., having direct coupling to wind direction axis.In this setup, the pointer fastened to the rotor indicates the angle proportional to the sliding-contactor position, namely wind direction.The three taps of the potentiometer are usually connected to the receiver with cables to enable observation of the wind direction from remote locations. The main advantages of this type of system are that it is simply designed and can be installed at every place easily.
CUP ANEMOMETER & THEIR APPLICATIONS
A cup anemometer has three or four cups mounted symmetrically around a freewheeling vertical axis.This device is invented in 1846 by Dr. John Thomas.The reconstruction and changes are done with time to time increase the efficiency of the device.The difference in the wind pressure between the concave side and the convex side of the cup causes it to turn in the direction from the convex side to the concave side of next cup. The revolution speed is proportional to the wind speed irrespective of wind direction. Wind speed signals are generated with either a generator or a pulse generator. The cups were conventionally made of brass for its qualities of rigidity and rust resistance. In recent years, however, cups made of light alloy or carbon fiber thermoplastic have become the mainstream, allowing significant reductions in weight. Beads are set at the edges of the cups to add rigidity and deformation resistance. They also help the cup to avoid the effects of turbulence, allowing the stable measurement of a wide range of wind speeds.
Cup anemometer can be used with a A.C. generator coupled to its axis.The motion of the cup generates a voltage equivalent to wind speed.The CR integrated circuit calculates the average wind speed as the circuit charges and discharges the capacitor over a certain period. This type of device used in open air position for example on towers, weather stations etc.
HOT WIRE ANEMOMETER AND THEIR APPLICATION
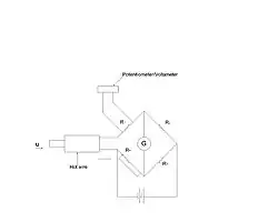
Hot Wire anemometers are latest and more precise anemometers having a very fine wire of the range of micrometers.This wire heated up above room temperature.When the air passes over the wire there is a cooling effect on the wire.As the resistance of the wire depends upon the temperature, as a result,a relationship can be obtained between the resistance of the wire and the flow speed of the air.
This type of anemometer has a bridge circuit with a hot wire (the sensor) fitted on one side of the bridge. As wind blows against it, its temperature decreases and its electrical resistance changes; this creates an imbalance in the bridge and causes an electrical current to flow. The relationship between the current and the wind speed is predefined, and the current is converted to a wind speed value.
Another type of hot-wire anemometer that uses a thermistor device rather than a platinum wire has recently been introduced. The advantage of this new type is that it features superior sensitivity and response characteristics even in weak-wind conditions. However, if rain, snow or mist touch the sensor, large measurement errors may arise; it is therefore not suitable for outdoor use and cannot be used as a meteorological measuring instrument.
Measurement range: 0 to 1 m/s, 0 to 10 m/s, 0 to 50 m/s and various other ranges
Measurement accuracy: ±2% to ±3% in each respective measurement range

Here is sketch diagram shows the arrangement of a hot wire anemometer used for the measurement fitted with a wheatstone bridge.
LASER DOPPLER ANEMOMETER AND ITS APPLICATIONS
It is a very advanced type of anemometer offers the advantage that they do not disturb the flow during the measurement process.It is a optical type of flow meter and it can also visualise fluid as well.The lase anemometer is affording a very precise quantitative measurement of high frequency turbulence fluctuations. In the instrument the laser beam is focused on a small - volume element in the flow through a lens L1. In order for the device to function, the flow must contain some type of small particleto scatter the light, but thye particles concentration required is very small.Ordinary tap water contains enough impurities to scatter the incident beam.Two additional lenses L2 and L3 are positioned to receive the laser beam that is transmitted through the θ (lens L2).The scattered light experiences the DOPPLER shift in frequency that is directly proportional to the flow velocity. The unscattered portion of the beam is reduced in intensity by the neutra density filter and recombined with scattered beam through the beam splitter. the laser-anemometer device must be constructed so that the direct and scattered beams travel the same optical path in order that an interference will be observed at the photomultiplier tube that is proportional to frequency shift.This shift then gives an indication of the flow velocity.To retrieve the velocity data from the photomultiplier signal rather sophisticated electronic techniques muct be employed for signal processing. A spectrum analyzer may be used to determine velocity in steady laminar flow as well as mean velocity and turbulence intensity in turbulent flow.
Some alternative schemes for accomplishing the scattering and measurement process are shown in figures. In the second figure the laser beam is split outside the test section, and the two beams can be focused on the exact point to be studied in the flow field.The apeture acts as a shield for non-coherent scattered light and background light.The system in the third figure is a further modification of the system and allows for easy adjustment of path length.
He-Ne gas lasers are most often employed for LDA work, although argon ion lasers provide a more intense beam output.The He-Ne laser operates at a wavelength of 632.8=(5x1014Hz)with a bandwidth of about 10 Hz.Although the DOPPLER shift caused by the moving scattering centers is small compared to t5he laser source frequency, it is very large compared to the bandwidth and can be detected by heterodyne techniques.In this procedure the photocathode mixes the scatterd beam with the reference beam to generate a current with a frequency equal to the difference in frequency of the two beams.The electronic processing requires a spectrum analysis of the photomultiplier current to determine the DOPPLER frequency and subsequently the flow velocity.
Few major applications of laser doppler anemometer are
(a) Measurement of velocities / velocity vectors with high spatial and temporal resolution.
(b) Measurement in quasistatic flows.
(c) Measurement in high speed flows.
(d) Measurement in flows with flow reversal.
(e) Measurement of boundary layers with high spatial resolution.
(f) Measurement of velocity profiles.
(g) Investigations of installation effects at turbine type gas meters.
(h) Measurement of particle diameters.
ULTRASONIC ANEMOMETRES
The speciality of this type of instrument is that they does not obstruct the flow during measurement.The Doppler effect is the basis for operation of the ultrasonic flowmeter shown in figure. A signal of known ultrasonic frequency is transmitted through the liquid . Solids,bubbles, or any discontinuity in the liquid will reflect the signal back to the receiving element. Because of the velocity of the liquid, there will be a frequency shift at the receiver which is proportional to velocity. Accuracy of about (((+-5))) percent of full scale may be achieved with the device over a flow range of about 10 to 01. Most devices require that the liquid contain at least 25 parts per million (ppm) of particles or bubbles having diameters of about 30 (((micrometer))) or more.
A microprocessor - based ultrasonic flowmeter has been developed which employs a Doppler signal reflected turbulent eddies in flow . As a result, it is suitable for operation with clean low - viscocity liquids. Accuracy of 2 percent of full scale deflection may be achieved and the meter may be installed as few as three pipe diameters downstream from a (((90 degree))) below. But the cost of this equipment is quite high.
A sonic anemometer has two pairs of sonic transmitting/receiving devices (heads) fixed facing each other across a specified span. Ultrasonic wave pulse signals are repeatedly emitted alternately from each pair of heads at certain time intervals. The propagation times of the ultrasonic pulses in opposite directions are measured; the wind speed is calculated in each direction, and the wind direction and speed are derived through vector synthesis. As the speed of sound in air depends on Sensor Indicator. Thermistor anemometer Probe head Sonic anemometer the temperature, measuring techniques have been developed to minimize this influence. Because sonic anemometers have no moving parts to be actuated by wind force, the concept of a starting threshold speed is not applicable; such devices provide wind speed measurement from calm conditions upward. They also respond much more quickly to changes in wind direction and speed than rotating anemometers.
Measurement range: 0 to 60 m/s Measurement accuracy: ±0.2 m/s